产品展示|Products
PARKER派克D3/D4/D8/D9/D11系列先导式电磁换向阀
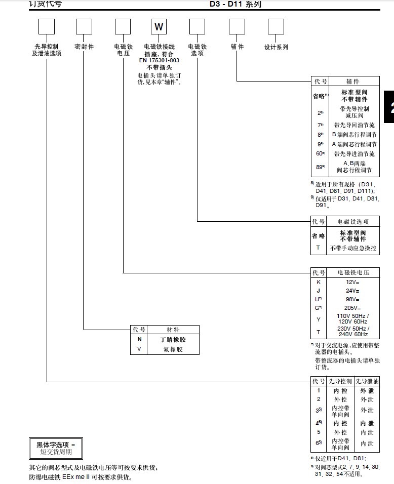
D31 D41 D81 D91和D111系列是电液操控的3位4通或3位4通滑阀式电磁方向阀,并由一NG6电磁阀进行先导控制。先导控制油的压力和流量对主滑动阀芯的换向响应时间有重要的影响。为了保证换向可靠,应选择恰当的的控制油源和泄油选项。
电磁铁电压:
12VDC 24VDC 98VDC 205VDC
110VAC/50HZ-120VAC/60HZ
230VAC/50HZ-240VAC/60HZ
规格:
D31 NG10/CETOP05/NFPA D05
D41 NG16/CETOP07/NFPA D07
D81/91 NG25/CETOP08/NFPAD08
D111 NG32/CETOP10/NFPA D10




